FUZ SHIN
IP54 Water Proof AC Grid/DC Solar Dual Power Frequency Inverter 4kw 380v
IP54 Water Proof AC Grid/DC Solar Dual Power Frequency Inverter 4kw 380v
Couldn't load pickup availability
FZX38-IP54 is specially developed for the occasions where the working environment is very harsh, such as wet environment or splashing water, heavy dust, etc.
Power range:
For 220v: 1.5-4kw;
For 380-480v: 2.2kw-22kw;
Products Features
- MaximumPower Point Tracking (MPPT) with fast response speed and stable operation efficiency> 99%
- Suits for most 3 phase AC motors and AC PMSM high efficiency motors.
- The working voltage of solar panel can set by manual or by MPPT automatically trackingfunction;
- Compatible with dual power input, AC grid and DC power supply input;
- Built in automatic sleep/wake up functionfor PID control;
- Dry run (under load ) protection;
- Motor maximum current protection;
- Low input power protection;
- Lowest stop frequency protection;
- The PQ (power/flow) performance curve enablesto calculate the flow output from the pump;
- Digital control for fully automatic operation, data storage and protective functions;
- Intelligent power module (IPM) for the main circuit;
- LED display operation panel and support remote control;
- Low water probe sensor and water level control function;
- Strong lightning protection;
- Ambient temperature for using: -10 to +50˚C.
- ü Clock relay card for timing stop and stop control;
- LCD keypad as optional;
- Input VOC auto-detection.
Model Selection:
|
FZX38-IP54220Vac single phase: Input 150-450V DC or 200 to 240V AC, VOC 350V DC |
|||||||
|
Model no. |
Rated current |
Output voltage |
Power |
Size |
MPPT Voltage |
Weight |
|
|
1 |
FZX38-IP54-1P5G-S2 |
7A |
0-256VAC |
1.5KW |
245*160*180mm |
260 to 375Vdc |
5kg |
|
2 |
FZX38-IP54-2P2G-S2 |
10A |
0-256VAC |
2.2KW |
245*160*180mm |
260 to 375Vdc |
5kg |
|
3 |
FZX38-IP54-004G-S2 |
16A |
0-256VAC |
4.0KW |
320*215*190mm |
260 to 375Vdc |
7.5kg |
|
FZX38-IP54380Vac 3 phase: Input 350 to 800V/900V DC or 380 to 480V AC, VOC 620V DC |
|||||||
|
1 |
FZX38-IP54-2P2G-T4 |
5A |
0-480VAC |
2.2KW |
245*160*180mm |
486 to 750Vdc |
5kg |
|
2 |
FZX38-IP54-004G-T4 |
10A |
0-480VAC |
4KW |
245*160*180mm |
486 to 750Vdc |
5kg |
|
3 |
FZX38-IP54-5P5G-T4 |
13A |
0-480VAC |
5.5KW |
320*215*190mm |
486 to 750Vdc |
7.5kg |
|
4 |
FZX38-IP54-7P5G-T4 |
17A |
0-480VAC |
7.5KW |
320*215*190mm |
486 to 750Vdc |
7.5kg |
|
5 |
FZX38-IP54-011G-T4 |
25A |
0-480VAC |
11KW |
320*215*190mm |
486 to 750Vdc |
7.5kg |
|
6 |
FZX38-IP54-015G-T4 |
30A |
0-480VAC |
15KW |
410*275*200mm |
486 to 750Vdc |
13kg |
|
7 |
FZX38-IP54-018G-T4 |
37A |
0-480VAC |
18KW |
410*275*200mm |
486 to 750Vdc |
13kg |
|
8 |
FZX38-IP54-022G-T4 |
45A |
0-480VAC |
22KW |
410*275*200mm |
486 to 750Vdc |
13kg |
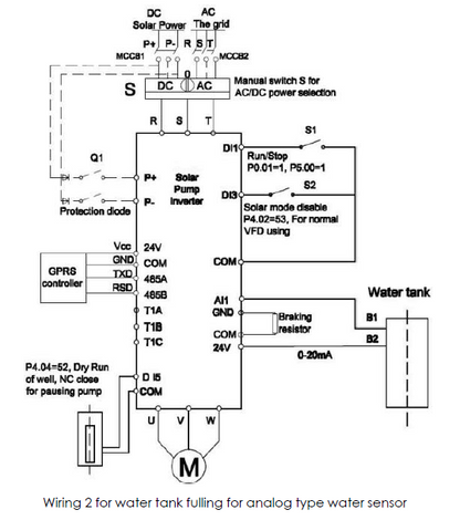
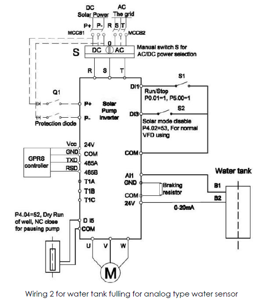
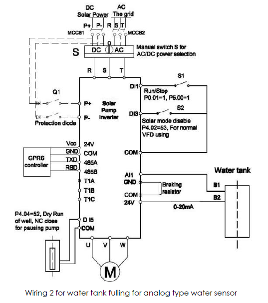
Wiring Example for Solar pump



Share
