FUZ SHIN
2.2kw 220V AC DC Solar Panel Dual Power Frequency Inverter for Pump and PMSM Motor
2.2kw 220V AC DC Solar Panel Dual Power Frequency Inverter for Pump and PMSM Motor
Couldn't load pickup availability
1. Maximum Power Point Tracking (MPPT) with fast response speed and stable operation efficiency> 99%
2. Suits for most 3 phase AC motors and AC PMSM high efficiency motors.
3. The working voltage of solar panel can set by manual or by MPPT automatically tracking function;
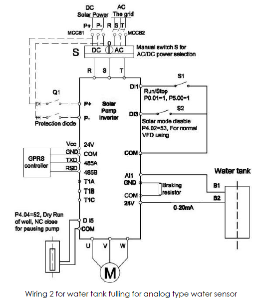
4. Compatible with dual power input, AC grid and DC power supply input;
5. Built in automatic sleep/wake up function for PID control;
6. Dry run (under load ) protection;
7. Motor maximum current protection;
8. Low input power protection;
9. Lowest stop frequency protection;
10. The PQ (power/flow) performance curve enables to calculate the flow output from the pump;
11. Digital control for fully automatic operation, data storage and protective functions;
12. Intelligent power module (IPM) for the main circuit;
13. LED display operation panel and support remote control;
14. Low water probe sensor and water level control function;
15. Strong lightning protection;
16. Ambient temperature for using: -10 to +50˚C.
17. ü Clock relay card for timing stop and stop control;
18. LCD keypad as optional;
19. Input VOC auto-detection.







Share
